应用领域:
科学研究与大型科学工程(物理学研究、天文与遥感、材料科学);工业与制造(半导体与电子工业、芯片制造、气体工业与能源、特种冶金与材料处理);生物技术(医学成像、生物样本保存、冷冻治法);特殊行业与前沿领域(航空航天、国防与军事、真空获得技术)。低温制冷机组不仅仅提供冷量,更重要的提供一个稳定、可靠、可控制的极端低温环境。这个环境是现代许多尖端科技得以实现和运行的先决条件。随着量子信息、生命科学、前沿物理等领域的飞速发展,对更低温度、更大冷量、更稳定性的低温制冷技术的需求将持续增长。


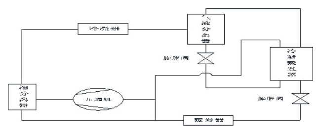
自复叠制冷系统原理:利用共伏混合工质在相同压力下沸点不同的特性,仅通过一台压缩机即可实现复叠式制冷效果。其核心原理是:混合工质被压缩机压缩成高温高压气体,进入冷凝器,其中高沸点组分冷凝为液体,低沸点组分仍保持气态,随后通过气液分离器分离。分离后的高沸点液态工质经节流阀降压后进入冷凝蒸发器,作为低温级制冷剂的冷源,使其冷凝;而低沸点气态工质在冷凝蒸发器中被冷却冷凝为液体,再经节流阀降压进入蒸发器,吸收用户冷量后蒸发,最终与未冷凝的高沸点工质蒸汽混合,重新被压缩机吸入,完成循环。
自复叠制冷系统原理图:

自复叠低温制冷机组的特点:
1、相对于复叠式低温制冷机组而言制冷效率高,单台压缩机就可以达到低温效果。
2、机组结构简单,性能稳定,故障率低。
3、机组装机体积小,运行噪音低,环保节能,维护简单。
4、机组投资与运行成本低。
自复叠式低温试验槽:







































冀公网安备13010402003046号